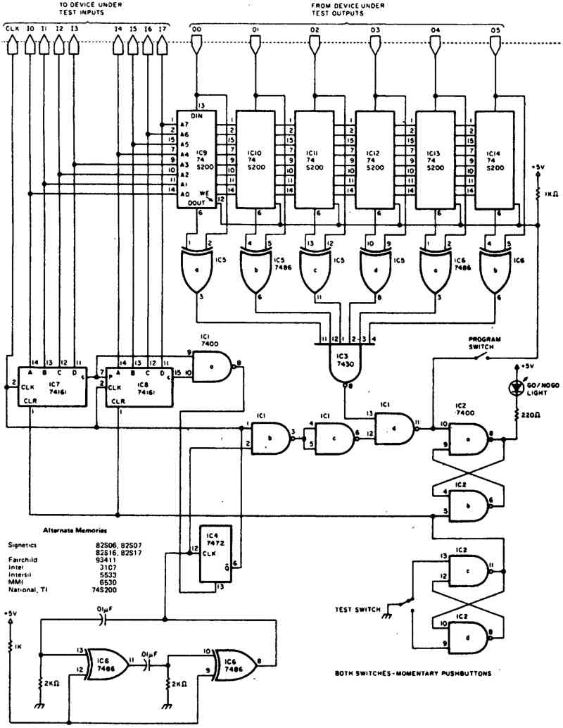
Программируемый тестер для цифровых ИС
Схема предоставляет возможность автоматического, непосредственного и основательного тестирования логических элементов малой степени интеграции, инверсных триггерных схем и т. д. А также счетчиков среднего уровня интеграции, регистров-защелок, регистров сдвига и т. д. Схема посылает входные данные для испытываемого прибора (DUT — Device Under Test) по 9 проводам и получает данные по 6 проводам. Когда переключатель "TEST SWITCH" замкнут и находится в нижнем по схеме положении, двоичный счетчик IC7—1С8, который включает входные провода испытываемого прибора, возвращается в исходное состояние и срабатывает триггер, который включает светодиод "GO / NO GO" (Работает/Не работает). После возвращения переключателя "TEST SWITCH" в исходное верхнее по схеме положение запускается счетчик по всем 256 входным состояниям. Во время подсчета данные в проводах выхода будут сравниваться с данными запоминающего устройства на микросхемах IC9—1С 14. Если встречается несоответствие, то триггер "GO/NO GO" сбрасывается на этом месте счетчика, вход сброса триггера тактового генератора устанавливается на низкий уровень и следующий подсчет подавляется до тех пор, пока снова не будет нажат переключатель "TEST SWITCH". Если светодиод "GO/NO GO" продолжает светиться, то деталь выдержала тест. Для программирования переключатель "PROGRAM SWITCH" должен быть нажат во время тестирования заведомо хорошего прибора.

Характериограф для полевого транзистора
Низкочастотный генератор контрольного сигнала
Транзисторно-диодный пробник
Диодный пробник с осциллографом
Диодный характериограф
Тестер для кварцевого резонатора
Тестер для герметичных катушек
Сигнал-генератор
Тестовый генератор для транзисторов
Подбор операционных усилителей
Схема для проверки тока утечки диодов и полевых транзисторов
Тестер высокочастотного транзистора
Тестер для проверки транзистора на одном операционном усилителе
Программируемый тестер для цифровых ИС
Тестер аудиокабеля
Высокоточная схема характериографа
Панелька для проверки логических микросхем
Определитель выводов транзистора
Характериограф для полупроводников
Миниатюрный тестер для кварцевого резонатора
Тестер диодов
Тестер лампового стабилитрона
Карманный тестер кварцевого резонатора
Тестер для определения пробоя транзистора
Прибор для измерения максимальной мощности
TTL-тестер
Тестер полосового фильтра
Генератор качающейся частоты
Тестер транзистора
Генератор псевдослучайных чисел для цифровых устройств
Генриметр
Тестер источников питания
Тестер для кварцевого резонатора
Тестер для проверки транзисторов и диодов
Схема для снятия переходной характеристики регулируемого источника питания
Тестер полевых транзисторов
Характериограф для транзисторов и диодов
Прибор для измерения сопротивления
Тестер диодов
Карманный тестер для транзисторов
Прибор для проверки прохождения НЧ-сигнала
Тестер для проверки работоспособности диодов
Тестер "Годен/Негоден" микросхем ТТЛ
Тестер источников питания
Динамическая нагрузка для испытаний блоков питания
Тестер однокорпусного счетверенного операционного усилителя
Тестер операционного усилителя
Тестер для транзистора
Определитель температурного коэффициента деталей и схем
Характериограф для тестирования компонентов схем
Прибор для проверки прохождения НЧ-сигнала
Тестер шумов прибора, обусловленных флуктуациями напряжения смещения
Тестер для транзистора
Амперметр для печатных токопроводящих дорожек