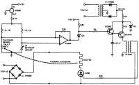
Тиристорный регулятор с импульсно-фазовым управлением
Схема осуществляет линейное регулирование температуры с точностью до 0,001 °С, с высокой мощностью и высокой эффективностью. Источник опорного напряжения на микросхеме AD580 питает мостовую схему преобразователя температуры, в которой платиновый измерительный резистор (PLATINUM SENSOR) работает в качестве датчика. Операционный усилитель AD504 усиливает выходной сигнал моста и управляет транзистором 2N2907, который, в свою очередь, управляет синхронизируемым с частотой 60 Гц генератором на однопереходном транзисторе. Этот генератор питает управляющий электрод тиристора через развязывающий трансформатор. Предварительная установка способствует тому, что тиристор включается в различных точках переменного напряжения, что необходимо для точной регулировки нагревателя. Возможный недостаток — возникновение помех высокой частоты, т. к. тиристор переключается посреди синусоиды.

Регулятор для электроплиток
Дозирующий регулятор
Регулирование температуры печи
Регулятор температуры печи от 75 до 250 °С
Семисторный регулятор для нагревателя
Регулятор с диодным датчиком
Пропорциональный регулятор хлебопекарной печи
Регулятор с точностью до 0,001 °С
Регулятор с временным пропорциональным регулированием
Регистратор разницы температур
Регулятор для термостата кварцевого резонатора
Тиристорный регулятор с импульсно-фазовым управлением
Переключатель с малой мощностью рассеивания
Термопара с переключателем, срабатывающем при переходе питающего напряжения через нуль
Регулятор для отопления помещения
Термостат на температуру 75 °С для кварцевого резонатора
Регулятор температуры для ванны с точностью до 0,000075 °С
Нагреватель с фазовым регулированием и без электромагнитных помех
Датчик для тепловых циклов
Детектор разницы температур
Регулятор температуры нагревателя печи с точностью до 0,0000033 °С
Регулятор, использующий измерительный мосте позистором
Опережающий регулятор
Коррекция перегрузки
Термостат для кварцевого резонатора
Регулятор с компаратором на операционном усилителе с точностью ±1°