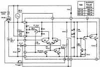
Семисторный регулятор для нагревателя
Для управления семистором при переходе питающего напряжения через нуль используется переключатель на микросхеме SN72440 от фирмы Texas Instruments. Эта микросхема переключает симистор TRIAC , включающий или выключающий нагревательный элемент, обеспечивая необходимый нагрев. Управляющий импульс в момент перехода напряжения сети через нуль подавляется или пропускается под действием дифференциального усилителя и моста сопротивления в интегральной схеме (ИС). Ширина последовательных выходных импульсов на выводе 10 ИС регулируется потенциометром в цепи запуска R(lrjgger), как это показано в таблице на рис. 1.5, и должна изменяться в зависимости от параметров используемого симистора.

Регулятор для электроплиток
Дозирующий регулятор
Регулирование температуры печи
Регулятор температуры печи от 75 до 250 °С
Семисторный регулятор для нагревателя
Регулятор с диодным датчиком
Пропорциональный регулятор хлебопекарной печи
Регулятор с точностью до 0,001 °С
Регулятор с временным пропорциональным регулированием
Регистратор разницы температур
Регулятор для термостата кварцевого резонатора
Тиристорный регулятор с импульсно-фазовым управлением
Переключатель с малой мощностью рассеивания
Термопара с переключателем, срабатывающем при переходе питающего напряжения через нуль
Регулятор для отопления помещения
Термостат на температуру 75 °С для кварцевого резонатора
Регулятор температуры для ванны с точностью до 0,000075 °С
Нагреватель с фазовым регулированием и без электромагнитных помех
Датчик для тепловых циклов
Детектор разницы температур
Регулятор температуры нагревателя печи с точностью до 0,0000033 °С
Регулятор, использующий измерительный мосте позистором
Опережающий регулятор
Коррекция перегрузки
Термостат для кварцевого резонатора
Регулятор с компаратором на операционном усилителе с точностью ±1°