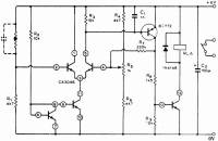
Регулятор, использующий измерительный мост с позистором
Измерительный мост образуется позистором (резистором с положительным температурным коэффициентом) и резисторами Rx R4, R5, Re. Сигнал, снимаемый с моста, усиливается микросхемой СА3046, которая в одном корпусе содержит 2 спаренных транзистора и один отдельный выходной транзистор. Положительная обратная связь через резистор R7 предотвращает пульсации, если достигнута точка переключения. Резистором R5 устанавливается точная температура переключения. Если температура опускается ниже установленного значения, то реле RLA включается. Для противоположной функции должны меняться местами только позистор и R\. Значение резистора R\ выбирается так, чтобы приблизительно достичь желаемой точки регулировки.

Регулятор для электроплиток
Дозирующий регулятор
Регулирование температуры печи
Регулятор температуры печи от 75 до 250 °С
Семисторный регулятор для нагревателя
Регулятор с диодным датчиком
Пропорциональный регулятор хлебопекарной печи
Регулятор с точностью до 0,001 °С
Регулятор с временным пропорциональным регулированием
Регистратор разницы температур
Регулятор для термостата кварцевого резонатора
Тиристорный регулятор с импульсно-фазовым управлением
Переключатель с малой мощностью рассеивания
Термопара с переключателем, срабатывающем при переходе питающего напряжения через нуль
Регулятор для отопления помещения
Термостат на температуру 75 °С для кварцевого резонатора
Регулятор температуры для ванны с точностью до 0,000075 °С
Нагреватель с фазовым регулированием и без электромагнитных помех
Датчик для тепловых циклов
Детектор разницы температур
Регулятор температуры нагревателя печи с точностью до 0,0000033 °С
Регулятор, использующий измерительный мосте позистором
Опережающий регулятор
Коррекция перегрузки
Термостат для кварцевого резонатора
Регулятор с компаратором на операционном усилителе с точностью ±1°