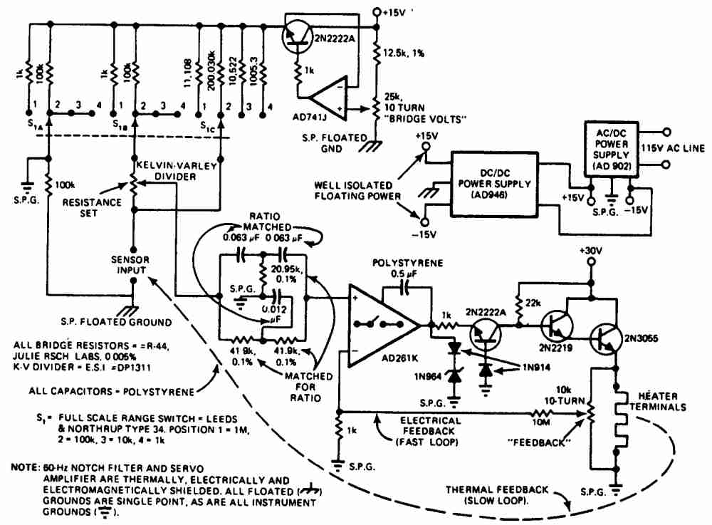
Регулятор температуры нагревателя печи с точностью до 0,0000033 °С
В схеме используется высокоскоростной изолированный усилитель AD261K для высокоточного регулирования температуры лабораторной печи. Многодиапазонный мост содержит датчики с сопротивлением от 10 Ом до 1 мОм с делителями Кельвина—Варлея (Kelvin-Varley), которые используются для предварительного выбора точки управления. Выбор точки правления осуществляется с помощью переключателя на 4 положения. Для питания моста допускается применение неинвертирующего стабилизируемого усилителя AD741J, не допускающего синфазной погрешности напряжения. Пассивный фильтр на 60 Гц подавляет помехи на входе усилителя AD261K, который питает транзистор 2N2222A. Далее питание поступает на пару Дарлингтона и подводится 30 В к нагревательному элементу.

Регулятор для электроплиток
Дозирующий регулятор
Регулирование температуры печи
Регулятор температуры печи от 75 до 250 °С
Семисторный регулятор для нагревателя
Регулятор с диодным датчиком
Пропорциональный регулятор хлебопекарной печи
Регулятор с точностью до 0,001 °С
Регулятор с временным пропорциональным регулированием
Регистратор разницы температур
Регулятор для термостата кварцевого резонатора
Тиристорный регулятор с импульсно-фазовым управлением
Переключатель с малой мощностью рассеивания
Термопара с переключателем, срабатывающем при переходе питающего напряжения через нуль
Регулятор для отопления помещения
Термостат на температуру 75 °С для кварцевого резонатора
Регулятор температуры для ванны с точностью до 0,000075 °С
Нагреватель с фазовым регулированием и без электромагнитных помех
Датчик для тепловых циклов
Детектор разницы температур
Регулятор температуры нагревателя печи с точностью до 0,0000033 °С
Регулятор, использующий измерительный мосте позистором
Опережающий регулятор
Коррекция перегрузки
Термостат для кварцевого резонатора
Регулятор с компаратором на операционном усилителе с точностью ±1°